如何解決壓力傳感器的幹擾
發布時間:2013-03-07 責任編輯:shyhuang
【導讀】本文介紹了抑製電磁幹擾使傳感器具有良好電磁兼容性的幾種設計方法,除此之外,在設計過程中采用對印製電路板合理布線,對元件合理布局,減少傳輸中的畸變的方法也可以抑製電磁幹擾。
保持穩定度

圖1:壓力傳感器
大部分傳感器在經過超時工作後會產生“漂移”因此很有必要在購買前了解傳感器的穩定度,這種預先的工作能減少將來使用中會出現的種種麻煩。
壓力傳感器的封裝
chuanganqidefengzhuang,youqiwangwangrongyihulveshitadejijia,ranerzheyidianzaiyihoushiyongzhonghuizhujianbaoluchuqiquedian。zaixuangouchuansongqichuanyidingyaokaolvdaojianglaichuanganqidegongzuohuanjing,shiduruhe,zenyanganzhuangchuanganqi,huibuhuiyouqiangliezhuangjihuozhendongdeng。
圖2:壓力傳感器封裝
選擇輸出信號
壓力傳感器需要得到怎樣的輸出信號:mV、V、mA及頻率輸出數字輸出,取決於多種因素,包括傳感器與係統控製器或顯示器間的距離,是否存在“噪聲”或其他電子幹擾信號。是否需要放大器,放大器的位置等。對於許多傳感器和控製器間距離較短的OEM設備,采用mA輸(shu)出(chu)的(de)傳(chuan)感(gan)器(qi)最(zui)為(wei)經(jing)濟(ji)而(er)有(you)效(xiao)的(de)解(jie)決(jue)方(fang)法(fa),如(ru)果(guo)需(xu)要(yao)將(jiang)輸(shu)出(chu)信(xin)號(hao)放(fang)大(da),最(zui)好(hao)采(cai)用(yong)具(ju)有(you)內(nei)置(zhi)放(fang)大(da)的(de)傳(chuan)感(gan)器(qi)。對(dui)於(yu)遠(yuan)距(ju)離(li)傳(chuan)輸(shu)出(chu)或(huo)存(cun)在(zai)較(jiao)強(qiang)的(de)電(dian)子(zi)幹(gan)擾(rao)信(xin)號(hao),最(zui)好(hao)采(cai)用(yong)mA級輸出或頻率輸出。
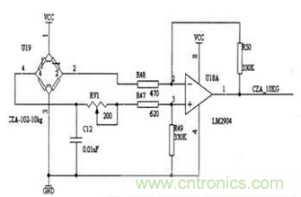
圖3:壓力傳感器電橋檢測電路
如果在RFI或EMI指標很高的環境中,除了要注意到要選擇mA或頻率輸出外,還要考慮到特殊的保護或過濾器。(目前由於各種采集的需要,現在市場上壓力傳感器的輸出信號有很多種,主要有4-20mA,0-20mA,0-10V,0-5V等等,但是比較常用的是4-20mA和0-10V兩種,在我上麵舉的這些輸出信號中,隻有2-20mA為兩線製,我們所說的輸出為幾線製不包含接地或屏蔽線,其他的均為三線製)。
選擇勵磁電壓
輸shu出chu信xin號hao的de類lei型xing決jue定ding選xuan擇ze怎zen麼me樣yang的de勵li磁ci電dian壓ya。許xu多duo放fang大da傳chuan感gan器qi有you內nei置zhi的de電dian壓ya調tiao節jie裝zhuang置zhi,因yin此ci其qi電dian源yuan電dian壓ya範fan圍wei較jiao大da。有you些xie奕yi送song器qi是shi定ding量liang配pei置zhi,需xu要yao一yi個ge穩wen定ding的de工gong作zuo電dian壓ya,因yin此ci,能neng夠gou得de到dao的de一yi個ge工gong作zuo電dian壓ya決jue定ding是shi否fou采cai用yong帶dai有you調tiao節jie器qi的de傳chuan感gan器qi,選xuan擇ze傳chuan送song器qi時shi要yao綜zong合he考kao慮lv工gong作zuo電dian壓ya與yu係xi統tong造zao價jia。
是否需要具備互換性的傳感器
確定所需的傳感器是否能夠適應多個使用係統。一般來講,這一點很重要。尤其是對於OEMchanpin。yidanjiangchanpinsongdaokehushouzhong,namekehuyonglaixiaozhundehuaxiaoshixiangdangdade。ruguochanpinjuyoulianghaodehuhuanxing,namejishishigaibiansuoyongdechuanganqi,yebuhuiyingxiangzhenggexitongdexiaoguo。
其他
我們確定上麵的一些參數之後還要確認你的壓力傳感器的過程連接接口以及壓力傳感器的供電電壓;如果在特殊的場合下使用還要考慮防爆以及防護等級。
- 噪聲中提取真值!瑞盟科技推出MSA2240電流檢測芯片賦能多元高端測量場景
- 10MHz高頻運行!氮矽科技發布集成驅動GaN芯片,助力電源能效再攀新高
- 失真度僅0.002%!力芯微推出超低內阻、超低失真4PST模擬開關
- 一“芯”雙電!聖邦微電子發布雙輸出電源芯片,簡化AFE與音頻設計
- 一機適配萬端:金升陽推出1200W可編程電源,賦能高端裝備製造
- 算力爆發遇上電源革新,大聯大世平集團攜手晶豐明源線上研討會解鎖應用落地
- 築基AI4S:摩爾線程全功能GPU加速中國生命科學自主生態
- 一秒檢測,成本降至萬分之一,光引科技把幾十萬的台式光譜儀“搬”到了手腕上
- AI服務器電源機櫃Power Rack HVDC MW級測試方案
- 突破工藝邊界,奎芯科技LPDDR5X IP矽驗證通過,速率達9600Mbps
- 車規與基於V2X的車輛協同主動避撞技術展望
- 數字隔離助力新能源汽車安全隔離的新挑戰
- 汽車模塊拋負載的解決方案
- 車用連接器的安全創新應用
- Melexis Actuators Business Unit
- Position / Current Sensors - Triaxis Hall





