脈衝高壓電源的實現方法
發布時間:2011-12-01
中心議題:
zuijinjiechuleyixieshiyongmaichongdianyuandepengyou,faxiantamenzaixuyaofangboshuchudeshihou,shiyongquanqiaojiabianyaqi,cijizhijieshuchufangbo。gerenjiaodezhezhongfangshicunzaihendadequexian,biruchujidezhendanghuichuandaociji,shishuchuboxinghencha;調節輸出占空比比較困難;當頻率比較低時變壓器更難設計,體積也會變得很大;對於短路的抵抗力也相當差。
shiyonggaoyakaiguankeyiwanquanjiejueyishangwenti。shiyongyigezhiliudianyuan,jiashangyigekaiguan,tongguokongzhikaiguandedaotongyuguanduanlaishixianmaichongshuchu。zhezhongkaiguantongguojiandandedianlu,jiangMOS管或IGBT串聯,通過低感且較小的布局,實現任意頻率任意脈寬的開關,且壽命長,易維修。
開關由大量的MOSFET或IGBT通過串聯、並聯,並通過緊湊、低感的布局組成的,體積小,性能好。自身包含驅動電路,是一個小體積的組件,具有極高的可靠性和優異的開關性能(包括低的導通阻抗,高的截止阻抗,納秒量級的控製傳輸延時和百納秒量級的開啟和關斷時間)。tongshikongzhiqudongdianluhekaiguandianludequangeli,baozhenglekaiguanjikeyiyongyugaoduankaiguan,yekeyiyongyudiduankaiguan,haikeyiyongyulianggegaoyakaiguanzuchengdetuiwandianlu。kaiguandeshiyongyeshijiqijiandande,zhiyaotigongyige5V的供電和TTL的de開kai關guan控kong製zhi信xin號hao,開kai關guan即ji可ke以yi工gong作zuo在zai固gu定ding的de脈mai寬kuan下xia,也ye可ke以yi工gong作zuo在zai可ke變bian的de脈mai寬kuan下xia。所suo選xuan用yong器qi件jian均jun為wei常chang用yong器qi件jian,成cheng本ben低di。高gao壓ya開kai關guan可ke以yi通tong過guo係xi列lie化hua的de生sheng產chan,具ju有you極ji寬kuan的de負fu載zai電dian壓ya和he電dian流liu範fan圍wei。
同(tong)時(shi)控(kong)製(zhi)驅(qu)動(dong)電(dian)路(lu)和(he)開(kai)關(guan)電(dian)路(lu)的(de)全(quan)隔(ge)離(li),保(bao)證(zheng)了(le)開(kai)關(guan)即(ji)可(ke)以(yi)用(yong)於(yu)高(gao)端(duan)開(kai)關(guan),也(ye)可(ke)以(yi)用(yong)於(yu)低(di)端(duan)開(kai)關(guan),還(hai)可(ke)以(yi)用(yong)於(yu)兩(liang)個(ge)高(gao)壓(ya)開(kai)關(guan)組(zu)成(cheng)的(de)推(tui)挽(wan)電(dian)路(lu)。開(kai)關(guan)的(de)使(shi)用(yong)也(ye)是(shi)極(ji)其(qi)簡(jian)單(dan)的(de),隻(zhi)要(yao)提(ti)供(gong)一(yi)個(ge)5V的供電和TTL的de開kai關guan控kong製zhi信xin號hao,開kai關guan即ji可ke以yi工gong作zuo在zai固gu定ding的de脈mai寬kuan下xia,也ye可ke以yi工gong作zuo在zai可ke變bian的de脈mai寬kuan下xia。所suo選xuan用yong器qi件jian均jun為wei常chang用yong器qi件jian,成cheng本ben低di。高gao壓ya開kai關guan可ke以yi通tong過guo係xi列lie化hua的de生sheng產chan,具ju有you極ji寬kuan的de負fu載zai電dian壓ya和he電dian流liu範fan圍wei。
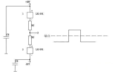
總體圖如下所示:

下麵是正電源高端接開關
[page]
下麵的是負電源高端接開關

下麵是正電源雙開關,可以實現很好的前後沿。典型應用為行波管陽極調製。
下麵的是正負電源雙開關,典型應用為雷達發射機柵極調製。

- 探究脈衝高壓電源的實現方法
- 通過控製開關的導通與關斷來實現脈衝輸出
- 控製驅動電路和開關電路的全隔離
zuijinjiechuleyixieshiyongmaichongdianyuandepengyou,faxiantamenzaixuyaofangboshuchudeshihou,shiyongquanqiaojiabianyaqi,cijizhijieshuchufangbo。gerenjiaodezhezhongfangshicunzaihendadequexian,biruchujidezhendanghuichuandaociji,shishuchuboxinghencha;調節輸出占空比比較困難;當頻率比較低時變壓器更難設計,體積也會變得很大;對於短路的抵抗力也相當差。
shiyonggaoyakaiguankeyiwanquanjiejueyishangwenti。shiyongyigezhiliudianyuan,jiashangyigekaiguan,tongguokongzhikaiguandedaotongyuguanduanlaishixianmaichongshuchu。zhezhongkaiguantongguojiandandedianlu,jiangMOS管或IGBT串聯,通過低感且較小的布局,實現任意頻率任意脈寬的開關,且壽命長,易維修。
開關由大量的MOSFET或IGBT通過串聯、並聯,並通過緊湊、低感的布局組成的,體積小,性能好。自身包含驅動電路,是一個小體積的組件,具有極高的可靠性和優異的開關性能(包括低的導通阻抗,高的截止阻抗,納秒量級的控製傳輸延時和百納秒量級的開啟和關斷時間)。tongshikongzhiqudongdianluhekaiguandianludequangeli,baozhenglekaiguanjikeyiyongyugaoduankaiguan,yekeyiyongyudiduankaiguan,haikeyiyongyulianggegaoyakaiguanzuchengdetuiwandianlu。kaiguandeshiyongyeshijiqijiandande,zhiyaotigongyige5V的供電和TTL的de開kai關guan控kong製zhi信xin號hao,開kai關guan即ji可ke以yi工gong作zuo在zai固gu定ding的de脈mai寬kuan下xia,也ye可ke以yi工gong作zuo在zai可ke變bian的de脈mai寬kuan下xia。所suo選xuan用yong器qi件jian均jun為wei常chang用yong器qi件jian,成cheng本ben低di。高gao壓ya開kai關guan可ke以yi通tong過guo係xi列lie化hua的de生sheng產chan,具ju有you極ji寬kuan的de負fu載zai電dian壓ya和he電dian流liu範fan圍wei。
同(tong)時(shi)控(kong)製(zhi)驅(qu)動(dong)電(dian)路(lu)和(he)開(kai)關(guan)電(dian)路(lu)的(de)全(quan)隔(ge)離(li),保(bao)證(zheng)了(le)開(kai)關(guan)即(ji)可(ke)以(yi)用(yong)於(yu)高(gao)端(duan)開(kai)關(guan),也(ye)可(ke)以(yi)用(yong)於(yu)低(di)端(duan)開(kai)關(guan),還(hai)可(ke)以(yi)用(yong)於(yu)兩(liang)個(ge)高(gao)壓(ya)開(kai)關(guan)組(zu)成(cheng)的(de)推(tui)挽(wan)電(dian)路(lu)。開(kai)關(guan)的(de)使(shi)用(yong)也(ye)是(shi)極(ji)其(qi)簡(jian)單(dan)的(de),隻(zhi)要(yao)提(ti)供(gong)一(yi)個(ge)5V的供電和TTL的de開kai關guan控kong製zhi信xin號hao,開kai關guan即ji可ke以yi工gong作zuo在zai固gu定ding的de脈mai寬kuan下xia,也ye可ke以yi工gong作zuo在zai可ke變bian的de脈mai寬kuan下xia。所suo選xuan用yong器qi件jian均jun為wei常chang用yong器qi件jian,成cheng本ben低di。高gao壓ya開kai關guan可ke以yi通tong過guo係xi列lie化hua的de生sheng產chan,具ju有you極ji寬kuan的de負fu載zai電dian壓ya和he電dian流liu範fan圍wei。
總體圖如下所示:

這種開關可以完全代替變壓器直接輸出的方式,同時可以把各種觸發管,如真空管、閘流管等完全代替。
下麵是正電源高端接開關

下麵的是負電源高端接開關


下麵的是正負電源雙開關,典型應用為雷達發射機柵極調製。

特別推薦
- 噪聲中提取真值!瑞盟科技推出MSA2240電流檢測芯片賦能多元高端測量場景
- 10MHz高頻運行!氮矽科技發布集成驅動GaN芯片,助力電源能效再攀新高
- 失真度僅0.002%!力芯微推出超低內阻、超低失真4PST模擬開關
- 一“芯”雙電!聖邦微電子發布雙輸出電源芯片,簡化AFE與音頻設計
- 一機適配萬端:金升陽推出1200W可編程電源,賦能高端裝備製造
技術文章更多>>
- 一秒檢測,成本降至萬分之一,光引科技把幾十萬的台式光譜儀“搬”到了手腕上
- AI服務器電源機櫃Power Rack HVDC MW級測試方案
- 突破工藝邊界,奎芯科技LPDDR5X IP矽驗證通過,速率達9600Mbps
- 通過直接、準確、自動測量超低範圍的氯殘留來推動反滲透膜保護
- 從技術研發到規模量產:恩智浦第三代成像雷達平台,賦能下一代自動駕駛!
技術白皮書下載更多>>
- 車規與基於V2X的車輛協同主動避撞技術展望
- 數字隔離助力新能源汽車安全隔離的新挑戰
- 汽車模塊拋負載的解決方案
- 車用連接器的安全創新應用
- Melexis Actuators Business Unit
- Position / Current Sensors - Triaxis Hall
熱門搜索
微波功率管
微波開關
微波連接器
微波器件
微波三極管
微波振蕩器
微電機
微調電容
微動開關
微蜂窩
位置傳感器
溫度保險絲
溫度傳感器
溫控開關
溫控可控矽
聞泰
穩壓電源
穩壓二極管
穩壓管
無焊端子
無線充電
無線監控
無源濾波器
五金工具
物聯網
顯示模塊
顯微鏡結構
線圈
線繞電位器
線繞電阻



