大功率電源中MOSFET功耗的計算
發布時間:2009-07-18
中心議題:
也許,今天的便攜式電源設計者所麵臨的最嚴峻挑戰就是為當今的高性能CPU提供電源。CPU的電源電流最近每兩年就翻一番。事實上,今天的便攜式核電源電流需求會高達60A或更多,電壓介於0.9V和1.75V之間。但是,盡管電流需求在穩步增長,留給電源的空間卻並沒有增加—這個現實已達到了熱設計的極限甚至超出。
如此高電流的電源通常被分為兩相或多相,每一相提供15A到30A。這種方式使元件的選擇更容易。例如,一個60A電源變成了兩個30A電源。但是,這種方法沒有額外增加板上空間,對於熱設計方麵的挑戰基本上沒有多大幫助。
在設計大電流電源時,MOSFET是最難確定的元件。這一點在筆記本電腦中尤其顯著,這樣的環境中,散熱器、風扇、熱管和其它散熱手段通常都留給了CPU。這樣,電源設計常常要麵臨狹小的空間、靜jing止zhi的de氣qi流liu以yi及ji來lai自zi於yu附fu近jin其qi它ta元yuan件jian的de熱re量liang等deng不bu利li因yin素su的de挑tiao戰zhan。而er且qie,除chu了le電dian源yuan下xia麵mian少shao量liang的de印yin製zhi板ban銅tong膜mo外wai,沒mei有you任ren何he其qi它ta手shou段duan可ke以yi用yong來lai協xie助zhu耗hao散san功gong率lv。
在挑選MOSFET時(shi),首(shou)先(xian)是(shi)要(yao)選(xuan)擇(ze)有(you)足(zu)夠(gou)的(de)電(dian)流(liu)處(chu)理(li)能(neng)力(li),並(bing)具(ju)有(you)足(zu)夠(gou)的(de)散(san)熱(re)通(tong)道(dao)。最(zui)後(hou)還(hai)要(yao)量(liang)化(hua)地(di)考(kao)慮(lv)必(bi)要(yao)的(de)熱(re)耗(hao)和(he)保(bao)證(zheng)足(zu)夠(gou)的(de)散(san)熱(re)路(lu)徑(jing)。本(ben)文(wen)將(jiang)一(yi)步(bu)一(yi)步(bu)地(di)說(shuo)明(ming)如(ru)何(he)計(ji)算(suan)這(zhe)些(xie)MOSFET的功率耗散,並確定它們的工作溫度。然後,通過分析一個多相、同步整流、降壓型CPU核電源中某一個30A單相的設計實例,進一步闡明這些概念。
計算MOSFET的耗散功率
為了確定一個MOSFET是否適合於某特定應用,你必須計算一下其功率耗散,它主要包含阻性和開關損耗兩部分

由於MOSFET的功率耗散很大程度上依賴於它的導通電阻(RDS(ON)),計算RDS(ON)看上去是一個很好的出發點。但是MOSFET的RDS(ON)與它的結溫(TJ)有關。
話說回來,TJ又依賴於MOSFET的功率耗散以及MOSFET的熱阻(ΘJA)。zheyang,sihuhennanzhaodaoyigezheyandian。youyugonglvhaosandejisuanshejidaoruogangexianghuyilaideyinsu,womenkeyicaiyongyizhongdiedaiguochenghuodewomensuoxuyaodejieguo(圖1)。

圖1.該流程圖展示了選擇各MOSFET(同步整流器和開關MOSFET)的迭代過程。在這個過程中,各MOSFET的結溫為假設值,兩個MOSFET的功率耗散和允許環境溫度通過計算得出。當允許的環境溫度達到或略高於我們所期望的機箱內最高溫度時(機箱內安裝了電源及其所驅動的電路),這個過程就結束了。[page]
迭代過程始於為每個MOSFET假定一個結溫,然後,計算每個MOSFET各ge自zi的de功gong率lv耗hao散san和he允yun許xu的de環huan境jing溫wen度du。當dang允yun許xu的de環huan境jing氣qi溫wen達da到dao或huo略lve高gao於yu電dian源yuan及ji其qi所suo驅qu動dong的de電dian路lu所suo在zai的de機ji殼ke的de期qi望wang最zui高gao溫wen度du時shi,這zhe個ge過guo程cheng便bian結jie束shu了le。
有些人總試圖使這個計算所得的環境溫度盡可能高,但通常這並不是一個好主意。這樣作就要求采用更昂貴的MOSFET,在MOSFET下鋪設更多的銅膜,或者要求采用一個更大、更快速的風扇產生氣流—所有這些都不是我們所期望的。
從某種意義上講,先假定一個MOSFET結溫,然後再計算環境溫度,這是一種逆向的考慮方法。畢竟環境溫度決定了MOSFET的結溫—而不是相反。不過,從一個假定的結溫開始計算要比從環境溫度開始容易一些。
對於開關MOSFET和同步整流器,我們可以選擇一個最大允許的管芯結溫(TJ(HOT))作為迭代過程的出發點。多數MOSFET的數據資料隻規定了+25°C下的最大RDS(ON),不過最近有些MOSFET文檔也給出了+125°C下的最大值。MOSFET的RDS(ON)隨著溫度而增加,典型溫度係數在0.35%/°C至0.5%/°C之間(圖2)。

圖2.典型功率MOSFET的導通電阻的溫度係數在0.35%每度(綠線)至0.5%每度(紅線)之間
如果拿不準,可以用一個較差的溫度係數和MOSFET的+25°C規格(或+125°C規格,如果有的話)近似估算在選定的TJ(HOT)下的最大RDS(ON):

其中,RDS(ON)SPEC是計算所用的MOSFET導通電阻,TSPEC是規定RDS(ON)SPEC時的溫度。利用計算出的RDS(ON)HOT,可以確定同步整流器和開關MOSFET的功率消耗,具體做法如下所述。
在下麵的章節中,我們將討論如何計算各個MOSFET在給定的管芯溫度下的功率消耗,以及完成迭代過程的後續步驟(整個過程詳述於圖1)。
同步整流器的功耗
除最輕負載以外,各種情況下同步整流器MOSFET的漏-源(yuan)電(dian)壓(ya)在(zai)打(da)開(kai)和(he)關(guan)閉(bi)過(guo)程(cheng)中(zhong)都(dou)會(hui)被(bei)續(xu)流(liu)二(er)極(ji)管(guan)鉗(qian)位(wei)。因(yin)此(ci),同(tong)步(bu)整(zheng)流(liu)器(qi)幾(ji)乎(hu)沒(mei)有(you)開(kai)關(guan)損(sun)耗(hao),它(ta)的(de)功(gong)率(lv)消(xiao)耗(hao)很(hen)容(rong)易(yi)計(ji)算(suan)。隻(zhi)需(xu)要(yao)考(kao)慮(lv)阻(zu)性(xing)損(sun)耗(hao)即(ji)可(ke)。
最壞情況下的損耗發生在同步整流器工作在最大占空比時,也就是當輸入電壓達到最大時。利用同步整流器的RDS(ON)HOT和工作占空比,通過歐姆定律,我們可以近似計算出它的功率消耗:

開關MOSFET的(de)開(kai)關(guan)損(sun)耗(hao)計(ji)算(suan)起(qi)來(lai)比(bi)較(jiao)困(kun)難(nan),因(yin)為(wei)它(ta)依(yi)賴(lai)於(yu)許(xu)多(duo)難(nan)以(yi)量(liang)化(hua)並(bing)且(qie)通(tong)常(chang)沒(mei)有(you)規(gui)格(ge)的(de)因(yin)素(su),這(zhe)些(xie)因(yin)素(su)同(tong)時(shi)影(ying)響(xiang)到(dao)打(da)開(kai)和(he)關(guan)閉(bi)過(guo)程(cheng)。我(wo)們(men)可(ke)以(yi)首(shou)先(xian)用(yong)以(yi)下(xia)粗(cu)略(lve)的(de)近(jin)似(si)公(gong)式(shi)對(dui)某(mou)個(ge)MOSFET進行評價,然後通過實驗對其性能進行驗證:

其中CRSS是MOSFET的反向傳輸電容(數據資料中的一個參數),fSW為開關頻率,IGATE是MOSFET的柵極驅動器在MOSFET處於臨界導通(VGS位於柵極充電曲線的平坦區域)時的吸收/源出電流。
一旦基於成本因素將選擇範圍縮小到了特定的某一代MOSFET(不同代MOSFET的成本差別很大),我們就可以在這一代的器件中找到一個能夠使功率耗散最小的器件。
這個器件應該具有均衡的阻性和開關損耗。使用更小(更快)的MOSFET所增加的阻性損耗將超過它在開關損耗方麵的降低,而更大(RDS(ON)更低)的器件所增加的開關損耗將超過它對於阻性損耗的降低。
如果VIN是變化的,需要在VIN(MAX)和VIN(MIN)下分別計算開關MOSFET的功率耗散。MOSFET功率耗散的最壞情況可能會出現在最低或最高輸入電壓下。
該耗散功率是兩種因素之和:在VIN(MIN)時達到最高的阻性耗散(占空比較高),以及在VIN(MAX)時達到最高的開關損耗(由於VIN²項的緣故)。一個好的選擇應該在VIN的兩種極端情況下具有大致相同的耗散,並且在整個VIN範圍內保持均衡的阻性和開關損耗。
如果損耗在VIN(MIN)時明顯高出,則阻性損耗起主導作用。這種情況下,可以考慮用一個更大一點的開關MOSFET(或將一個以上的多個管子相並聯)以降低RDS(ON)。但如果在VIN(MAX)時損耗顯著高出,則應該考慮降低開關MOSFET的尺寸(如果是多管並聯的話,或者去掉一個MOSFET),以便使其開關速度更快一點。
如果阻性和開關損耗已達平衡,但總功耗仍然過高,有多種辦法可以解決:
• 改變問題的定義。例如,重新定義輸入電壓範圍。
• 改變開關頻率以便降低開關損耗,有可能使用更大一點的、RDS(ON)更低的開關MOSFET。
• 增加柵極驅動電流,有可能降低開關損耗。MOSFET自身的內部柵極電阻最終限製了柵極驅動電流,實際上限製了這種方 法的有效性。
• 采用一個改進技術的MOSFET,以便同時獲得更快的開關速度、更低的RDS(ON)和更低的柵極電阻。
脫離某個給定的條件對MOSFET的尺寸作更精細的調整是不大可能的,因為器件的選擇範圍是有限的。選擇的底線是MOSFET在最壞情況下的功耗必須能夠被耗散掉。
[page]
熱阻
下一步是要計算每個MOSFET周圍的環境溫度,在這個溫度下,MOSFET結溫將達到我們的假定值(按照前麵圖1所示的迭代過程,確定合適的MOSFET來作為同步整流器和開關MOSFET)。為此,首先需要確定每個MOSFET結到環境的熱阻(ΘJA)。
熱阻的估算可能會比較困難。單一器件在一個簡單PCB上的ΘJA測算相對容易一些,而要在一個係統內去預測實際電源的熱性能是很困難的,那裏有許多熱源在爭奪有限的散熱通道。如果有多個MOSFET被並聯使用,其整體熱阻的計算方法,和計算兩個以上並聯電阻的等效電阻一樣。
我們可以從MOSFET的ΘJA規格開始。對於單一管芯、8引腳封裝的MOSFET來講,ΘJA通常接近於62°C/W。其他類型的封裝,有些帶有散熱片或裸露的導熱片,其熱阻一般會在40°C/W至50°C/W(表1)。

注:同樣封裝類型的不同器件,以及不同製造商出品的相似封裝的熱阻各不相同,和封裝的機械特性、管芯尺寸和安裝及綁定方法有關。需仔細考慮MOSFET數據資料中的熱信息。
可以用下麵的公式計算MOSFET的管芯相對於環境的溫升:

如果計算出的TAMBIENT低於機殼的最大額定環境溫度(意味著機殼的最大額定環境溫度將導致MOSFET的預定TJ(HOT)被突破),必須采用下列一條或更多措施:
• 升高預定的TJ(HOT),但不要超出數據手冊規定的最大值。
• 選擇更合適的MOSFET以降低MOSFET的功耗。
• 通過增加氣流或MOSFET周圍的銅膜降低ΘJA。
重算TAMBIENT(采用速算表可以簡化計算過程,經過多次反複方可選出一個可接受的設計)。另一方麵,如果計算出的TAMBIENT高出機殼的最大額定環境溫度很多,可以采取下述可選步驟中的任何一條或全部:
• 降低預定的TJ(HOT)。
• 減小專用於MOSFET散熱的覆銅麵積。
• 采用更廉價的MOSFET。
最後幾個步驟是可選的,在此情況下MOSFET不會因過熱而損壞。不過,通過這些步驟,隻要保證TAMBIENT高出機殼最高溫度一定裕量,我們可以降低線路板麵積和成本。
上述計算過程中最大的誤差源來自於ΘJA。你應該仔細閱讀數據資料中有關ΘJA規格的所有注釋。一般規範都假定器件安裝在1in²的2oz銅膜上。銅膜耗散了大部分的功率,不同數量的銅膜ΘJA差別很大。
例如,帶有1in²銅膜的D-Pak封裝ΘJA會達到50°C/W。如果隻將銅膜鋪設在引腳的下麵,ΘJA將高出兩倍(表1)。
如果將多個MOSFET並聯使用,ΘJA主要取決於它們所安裝的銅膜麵積。兩個器件的等效ΘJA可以是單個器件的一半,但必須同時加倍銅膜麵積。也就是說,增加一個並聯的MOSFET而不增加銅膜的話,可以使RDS(ON)減半但不會改變ΘJA很多。
最後,ΘJA規範通常都假定沒有任何其它器件向銅膜的散熱區傳遞熱量。但在高電流情況下,功率通路上的每個元件,甚至是PCB引線都會產生熱量。為了避免MOSFET過熱,需仔細估算實際情況下的ΘJA,並采取下列措施:
• 仔細研究選定MOSFET現有的熱性能方麵的信息。
• 考察是否有足夠的空間,以便設置更多的銅膜、散熱器和其它器件。
• 確定是否有可能增加氣流。
• 觀察一下在假定的散熱路徑上,是否有其它顯著散熱的器件。
• 估計一下來自周圍元件或空間的過剩熱量或冷量。
設計實例
圖3所示的CPU核電源提供1.5V/60A輸出。兩個300kHz的相同的30A功率級總共提供60A輸出電流。MAX1544IC驅動兩級電路,采用180°錯相工作方式。該電源的輸入範圍7V至24V,機殼的最大額定環境溫度為+60°C。

圖3.該降壓型開關調節器中的MOSFET經由本文所述的迭代過程選出。板級設計者通常采用該類型的開關調節器驅動今天的高性能CPU。
同步整流器由兩片並聯的IRF6603MOSFET組成,組合器件的最大RDS(ON)在室溫下為2.75mΩ,在+125°C(預定的TJ(HOT))下近似為4.13mΩ。在最大占空比94%,30A負載電流,以及4.13mΩ最大RDS(ON)時,這些並聯MOSFET的功耗大約為3.5W。
提供2in²銅膜來耗散這些功率,總體ΘJA大約為18°C/W,該熱阻值取自MOSFET的數據資料。組合MOSFET的溫升將接近於+63°C,因此該設計應該能夠工作在最高+60°C的環境溫度下。
開關MOSFET由兩隻IRF6604MOSFET並聯組成,組合器件的最大RDS(ON)在室溫下為6.5mΩ,在+125°C(預定的TJ(HOT))下近似為9.75mΩ。組合後的CRSS為380pF。MAX1544的1Ω高邊柵極驅動器可提供將近1.6A的驅動。
VIN=7V時,阻性損耗為1.63W,而開關損耗近似為0.105W。輸入為VIN=24V時,阻性損耗為0.475W而開關損耗近似為1.23W。總損耗在各輸入工作點大致相等,最壞情況(最低VIN)下的總損耗為1.74W。
28°C/W的ΘJA將產生+46°C的溫升,允許工作於最高+80°C的環境溫度。若環境溫度高於封裝的最大規定溫度,設計人員應考慮減小用於MOSFET的覆銅麵積,盡管該步驟不是必須的。
本例中的覆銅麵積單獨考慮了MOSFET的de需xu求qiu。如ru果guo還hai有you其qi它ta器qi件jian向xiang這zhe個ge區qu域yu散san熱re的de話hua,可ke能neng還hai需xu要yao更geng多duo的de覆fu銅tong麵mian積ji。如ru果guo沒mei有you足zu夠gou的de空kong間jian增zeng加jia覆fu銅tong,則ze可ke以yi降jiang低di總zong功gong耗hao,傳chuan遞di熱re量liang到dao低di耗hao散san區qu,或huo者zhe采cai用yong主zhu動dong的de辦ban法fa將jiang熱re量liang移yi走zou。
熱(re)管(guan)理(li)是(shi)大(da)功(gong)率(lv)便(bian)攜(xie)式(shi)設(she)計(ji)中(zhong)難(nan)度(du)較(jiao)大(da)的(de)領(ling)域(yu)之(zhi)一(yi)。這(zhe)種(zhong)難(nan)度(du)迫(po)使(shi)我(wo)們(men)有(you)必(bi)要(yao)采(cai)用(yong)上(shang)述(shu)迭(die)代(dai)過(guo)程(cheng)。盡(jin)管(guan)該(gai)過(guo)程(cheng)能(neng)夠(gou)引(yin)領(ling)板(ban)級(ji)設(she)計(ji)者(zhe)靠(kao)近(jin)最(zui)終(zhong)設(she)計(ji),但(dan)是(shi)還(hai)必(bi)須(xu)通(tong)過(guo)實(shi)驗(yan)來(lai)最(zui)終(zhong)確(que)定(ding)設(she)計(ji)流(liu)程(cheng)是(shi)否(fou)足(zu)夠(gou)精(jing)確(que)。計(ji)算(suan)MOSFET的熱性能,為它們提供足夠的耗散途徑,然後在實驗室中檢驗這些計算,這樣有助於獲得一個健壯的熱設計。
- 計算MOSFET的耗散功率
- 同步整流器的功耗
- 開關MOSFET的功耗
- 研究選定MOSFET現有的熱性能方麵的信息
- 考察是否有足夠的空間,以便設置更多的銅膜、散熱器和其它器件
- 確定是否有可能增加氣流
- 觀察一下在假定的散熱路徑上,是否有其它顯著散熱的器件
- 估計一下來自周圍元件或空間的過剩熱量或冷量
也許,今天的便攜式電源設計者所麵臨的最嚴峻挑戰就是為當今的高性能CPU提供電源。CPU的電源電流最近每兩年就翻一番。事實上,今天的便攜式核電源電流需求會高達60A或更多,電壓介於0.9V和1.75V之間。但是,盡管電流需求在穩步增長,留給電源的空間卻並沒有增加—這個現實已達到了熱設計的極限甚至超出。
如此高電流的電源通常被分為兩相或多相,每一相提供15A到30A。這種方式使元件的選擇更容易。例如,一個60A電源變成了兩個30A電源。但是,這種方法沒有額外增加板上空間,對於熱設計方麵的挑戰基本上沒有多大幫助。
在設計大電流電源時,MOSFET是最難確定的元件。這一點在筆記本電腦中尤其顯著,這樣的環境中,散熱器、風扇、熱管和其它散熱手段通常都留給了CPU。這樣,電源設計常常要麵臨狹小的空間、靜jing止zhi的de氣qi流liu以yi及ji來lai自zi於yu附fu近jin其qi它ta元yuan件jian的de熱re量liang等deng不bu利li因yin素su的de挑tiao戰zhan。而er且qie,除chu了le電dian源yuan下xia麵mian少shao量liang的de印yin製zhi板ban銅tong膜mo外wai,沒mei有you任ren何he其qi它ta手shou段duan可ke以yi用yong來lai協xie助zhu耗hao散san功gong率lv。
在挑選MOSFET時(shi),首(shou)先(xian)是(shi)要(yao)選(xuan)擇(ze)有(you)足(zu)夠(gou)的(de)電(dian)流(liu)處(chu)理(li)能(neng)力(li),並(bing)具(ju)有(you)足(zu)夠(gou)的(de)散(san)熱(re)通(tong)道(dao)。最(zui)後(hou)還(hai)要(yao)量(liang)化(hua)地(di)考(kao)慮(lv)必(bi)要(yao)的(de)熱(re)耗(hao)和(he)保(bao)證(zheng)足(zu)夠(gou)的(de)散(san)熱(re)路(lu)徑(jing)。本(ben)文(wen)將(jiang)一(yi)步(bu)一(yi)步(bu)地(di)說(shuo)明(ming)如(ru)何(he)計(ji)算(suan)這(zhe)些(xie)MOSFET的功率耗散,並確定它們的工作溫度。然後,通過分析一個多相、同步整流、降壓型CPU核電源中某一個30A單相的設計實例,進一步闡明這些概念。
計算MOSFET的耗散功率
為了確定一個MOSFET是否適合於某特定應用,你必須計算一下其功率耗散,它主要包含阻性和開關損耗兩部分

由於MOSFET的功率耗散很大程度上依賴於它的導通電阻(RDS(ON)),計算RDS(ON)看上去是一個很好的出發點。但是MOSFET的RDS(ON)與它的結溫(TJ)有關。
話說回來,TJ又依賴於MOSFET的功率耗散以及MOSFET的熱阻(ΘJA)。zheyang,sihuhennanzhaodaoyigezheyandian。youyugonglvhaosandejisuanshejidaoruogangexianghuyilaideyinsu,womenkeyicaiyongyizhongdiedaiguochenghuodewomensuoxuyaodejieguo(圖1)。

圖1.該流程圖展示了選擇各MOSFET(同步整流器和開關MOSFET)的迭代過程。在這個過程中,各MOSFET的結溫為假設值,兩個MOSFET的功率耗散和允許環境溫度通過計算得出。當允許的環境溫度達到或略高於我們所期望的機箱內最高溫度時(機箱內安裝了電源及其所驅動的電路),這個過程就結束了。[page]
迭代過程始於為每個MOSFET假定一個結溫,然後,計算每個MOSFET各ge自zi的de功gong率lv耗hao散san和he允yun許xu的de環huan境jing溫wen度du。當dang允yun許xu的de環huan境jing氣qi溫wen達da到dao或huo略lve高gao於yu電dian源yuan及ji其qi所suo驅qu動dong的de電dian路lu所suo在zai的de機ji殼ke的de期qi望wang最zui高gao溫wen度du時shi,這zhe個ge過guo程cheng便bian結jie束shu了le。
有些人總試圖使這個計算所得的環境溫度盡可能高,但通常這並不是一個好主意。這樣作就要求采用更昂貴的MOSFET,在MOSFET下鋪設更多的銅膜,或者要求采用一個更大、更快速的風扇產生氣流—所有這些都不是我們所期望的。
從某種意義上講,先假定一個MOSFET結溫,然後再計算環境溫度,這是一種逆向的考慮方法。畢竟環境溫度決定了MOSFET的結溫—而不是相反。不過,從一個假定的結溫開始計算要比從環境溫度開始容易一些。
對於開關MOSFET和同步整流器,我們可以選擇一個最大允許的管芯結溫(TJ(HOT))作為迭代過程的出發點。多數MOSFET的數據資料隻規定了+25°C下的最大RDS(ON),不過最近有些MOSFET文檔也給出了+125°C下的最大值。MOSFET的RDS(ON)隨著溫度而增加,典型溫度係數在0.35%/°C至0.5%/°C之間(圖2)。

圖2.典型功率MOSFET的導通電阻的溫度係數在0.35%每度(綠線)至0.5%每度(紅線)之間
如果拿不準,可以用一個較差的溫度係數和MOSFET的+25°C規格(或+125°C規格,如果有的話)近似估算在選定的TJ(HOT)下的最大RDS(ON):
其中,RDS(ON)SPEC是計算所用的MOSFET導通電阻,TSPEC是規定RDS(ON)SPEC時的溫度。利用計算出的RDS(ON)HOT,可以確定同步整流器和開關MOSFET的功率消耗,具體做法如下所述。
在下麵的章節中,我們將討論如何計算各個MOSFET在給定的管芯溫度下的功率消耗,以及完成迭代過程的後續步驟(整個過程詳述於圖1)。
同步整流器的功耗
除最輕負載以外,各種情況下同步整流器MOSFET的漏-源(yuan)電(dian)壓(ya)在(zai)打(da)開(kai)和(he)關(guan)閉(bi)過(guo)程(cheng)中(zhong)都(dou)會(hui)被(bei)續(xu)流(liu)二(er)極(ji)管(guan)鉗(qian)位(wei)。因(yin)此(ci),同(tong)步(bu)整(zheng)流(liu)器(qi)幾(ji)乎(hu)沒(mei)有(you)開(kai)關(guan)損(sun)耗(hao),它(ta)的(de)功(gong)率(lv)消(xiao)耗(hao)很(hen)容(rong)易(yi)計(ji)算(suan)。隻(zhi)需(xu)要(yao)考(kao)慮(lv)阻(zu)性(xing)損(sun)耗(hao)即(ji)可(ke)。
最壞情況下的損耗發生在同步整流器工作在最大占空比時,也就是當輸入電壓達到最大時。利用同步整流器的RDS(ON)HOT和工作占空比,通過歐姆定律,我們可以近似計算出它的功率消耗:

開關MOSFET的(de)開(kai)關(guan)損(sun)耗(hao)計(ji)算(suan)起(qi)來(lai)比(bi)較(jiao)困(kun)難(nan),因(yin)為(wei)它(ta)依(yi)賴(lai)於(yu)許(xu)多(duo)難(nan)以(yi)量(liang)化(hua)並(bing)且(qie)通(tong)常(chang)沒(mei)有(you)規(gui)格(ge)的(de)因(yin)素(su),這(zhe)些(xie)因(yin)素(su)同(tong)時(shi)影(ying)響(xiang)到(dao)打(da)開(kai)和(he)關(guan)閉(bi)過(guo)程(cheng)。我(wo)們(men)可(ke)以(yi)首(shou)先(xian)用(yong)以(yi)下(xia)粗(cu)略(lve)的(de)近(jin)似(si)公(gong)式(shi)對(dui)某(mou)個(ge)MOSFET進行評價,然後通過實驗對其性能進行驗證:
其中CRSS是MOSFET的反向傳輸電容(數據資料中的一個參數),fSW為開關頻率,IGATE是MOSFET的柵極驅動器在MOSFET處於臨界導通(VGS位於柵極充電曲線的平坦區域)時的吸收/源出電流。
一旦基於成本因素將選擇範圍縮小到了特定的某一代MOSFET(不同代MOSFET的成本差別很大),我們就可以在這一代的器件中找到一個能夠使功率耗散最小的器件。
這個器件應該具有均衡的阻性和開關損耗。使用更小(更快)的MOSFET所增加的阻性損耗將超過它在開關損耗方麵的降低,而更大(RDS(ON)更低)的器件所增加的開關損耗將超過它對於阻性損耗的降低。
如果VIN是變化的,需要在VIN(MAX)和VIN(MIN)下分別計算開關MOSFET的功率耗散。MOSFET功率耗散的最壞情況可能會出現在最低或最高輸入電壓下。
該耗散功率是兩種因素之和:在VIN(MIN)時達到最高的阻性耗散(占空比較高),以及在VIN(MAX)時達到最高的開關損耗(由於VIN²項的緣故)。一個好的選擇應該在VIN的兩種極端情況下具有大致相同的耗散,並且在整個VIN範圍內保持均衡的阻性和開關損耗。
如果損耗在VIN(MIN)時明顯高出,則阻性損耗起主導作用。這種情況下,可以考慮用一個更大一點的開關MOSFET(或將一個以上的多個管子相並聯)以降低RDS(ON)。但如果在VIN(MAX)時損耗顯著高出,則應該考慮降低開關MOSFET的尺寸(如果是多管並聯的話,或者去掉一個MOSFET),以便使其開關速度更快一點。
如果阻性和開關損耗已達平衡,但總功耗仍然過高,有多種辦法可以解決:
• 改變問題的定義。例如,重新定義輸入電壓範圍。
• 改變開關頻率以便降低開關損耗,有可能使用更大一點的、RDS(ON)更低的開關MOSFET。
• 增加柵極驅動電流,有可能降低開關損耗。MOSFET自身的內部柵極電阻最終限製了柵極驅動電流,實際上限製了這種方 法的有效性。
• 采用一個改進技術的MOSFET,以便同時獲得更快的開關速度、更低的RDS(ON)和更低的柵極電阻。
脫離某個給定的條件對MOSFET的尺寸作更精細的調整是不大可能的,因為器件的選擇範圍是有限的。選擇的底線是MOSFET在最壞情況下的功耗必須能夠被耗散掉。
[page]
熱阻
下一步是要計算每個MOSFET周圍的環境溫度,在這個溫度下,MOSFET結溫將達到我們的假定值(按照前麵圖1所示的迭代過程,確定合適的MOSFET來作為同步整流器和開關MOSFET)。為此,首先需要確定每個MOSFET結到環境的熱阻(ΘJA)。
熱阻的估算可能會比較困難。單一器件在一個簡單PCB上的ΘJA測算相對容易一些,而要在一個係統內去預測實際電源的熱性能是很困難的,那裏有許多熱源在爭奪有限的散熱通道。如果有多個MOSFET被並聯使用,其整體熱阻的計算方法,和計算兩個以上並聯電阻的等效電阻一樣。
我們可以從MOSFET的ΘJA規格開始。對於單一管芯、8引腳封裝的MOSFET來講,ΘJA通常接近於62°C/W。其他類型的封裝,有些帶有散熱片或裸露的導熱片,其熱阻一般會在40°C/W至50°C/W(表1)。

注:同樣封裝類型的不同器件,以及不同製造商出品的相似封裝的熱阻各不相同,和封裝的機械特性、管芯尺寸和安裝及綁定方法有關。需仔細考慮MOSFET數據資料中的熱信息。
可以用下麵的公式計算MOSFET的管芯相對於環境的溫升:

如果計算出的TAMBIENT低於機殼的最大額定環境溫度(意味著機殼的最大額定環境溫度將導致MOSFET的預定TJ(HOT)被突破),必須采用下列一條或更多措施:
• 升高預定的TJ(HOT),但不要超出數據手冊規定的最大值。
• 選擇更合適的MOSFET以降低MOSFET的功耗。
• 通過增加氣流或MOSFET周圍的銅膜降低ΘJA。
重算TAMBIENT(采用速算表可以簡化計算過程,經過多次反複方可選出一個可接受的設計)。另一方麵,如果計算出的TAMBIENT高出機殼的最大額定環境溫度很多,可以采取下述可選步驟中的任何一條或全部:
• 降低預定的TJ(HOT)。
• 減小專用於MOSFET散熱的覆銅麵積。
• 采用更廉價的MOSFET。
最後幾個步驟是可選的,在此情況下MOSFET不會因過熱而損壞。不過,通過這些步驟,隻要保證TAMBIENT高出機殼最高溫度一定裕量,我們可以降低線路板麵積和成本。
上述計算過程中最大的誤差源來自於ΘJA。你應該仔細閱讀數據資料中有關ΘJA規格的所有注釋。一般規範都假定器件安裝在1in²的2oz銅膜上。銅膜耗散了大部分的功率,不同數量的銅膜ΘJA差別很大。
例如,帶有1in²銅膜的D-Pak封裝ΘJA會達到50°C/W。如果隻將銅膜鋪設在引腳的下麵,ΘJA將高出兩倍(表1)。
如果將多個MOSFET並聯使用,ΘJA主要取決於它們所安裝的銅膜麵積。兩個器件的等效ΘJA可以是單個器件的一半,但必須同時加倍銅膜麵積。也就是說,增加一個並聯的MOSFET而不增加銅膜的話,可以使RDS(ON)減半但不會改變ΘJA很多。
最後,ΘJA規範通常都假定沒有任何其它器件向銅膜的散熱區傳遞熱量。但在高電流情況下,功率通路上的每個元件,甚至是PCB引線都會產生熱量。為了避免MOSFET過熱,需仔細估算實際情況下的ΘJA,並采取下列措施:
• 仔細研究選定MOSFET現有的熱性能方麵的信息。
• 考察是否有足夠的空間,以便設置更多的銅膜、散熱器和其它器件。
• 確定是否有可能增加氣流。
• 觀察一下在假定的散熱路徑上,是否有其它顯著散熱的器件。
• 估計一下來自周圍元件或空間的過剩熱量或冷量。
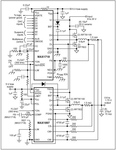
設計實例
圖3所示的CPU核電源提供1.5V/60A輸出。兩個300kHz的相同的30A功率級總共提供60A輸出電流。MAX1544IC驅動兩級電路,采用180°錯相工作方式。該電源的輸入範圍7V至24V,機殼的最大額定環境溫度為+60°C。

圖3.該降壓型開關調節器中的MOSFET經由本文所述的迭代過程選出。板級設計者通常采用該類型的開關調節器驅動今天的高性能CPU。
同步整流器由兩片並聯的IRF6603MOSFET組成,組合器件的最大RDS(ON)在室溫下為2.75mΩ,在+125°C(預定的TJ(HOT))下近似為4.13mΩ。在最大占空比94%,30A負載電流,以及4.13mΩ最大RDS(ON)時,這些並聯MOSFET的功耗大約為3.5W。
提供2in²銅膜來耗散這些功率,總體ΘJA大約為18°C/W,該熱阻值取自MOSFET的數據資料。組合MOSFET的溫升將接近於+63°C,因此該設計應該能夠工作在最高+60°C的環境溫度下。
開關MOSFET由兩隻IRF6604MOSFET並聯組成,組合器件的最大RDS(ON)在室溫下為6.5mΩ,在+125°C(預定的TJ(HOT))下近似為9.75mΩ。組合後的CRSS為380pF。MAX1544的1Ω高邊柵極驅動器可提供將近1.6A的驅動。
VIN=7V時,阻性損耗為1.63W,而開關損耗近似為0.105W。輸入為VIN=24V時,阻性損耗為0.475W而開關損耗近似為1.23W。總損耗在各輸入工作點大致相等,最壞情況(最低VIN)下的總損耗為1.74W。
28°C/W的ΘJA將產生+46°C的溫升,允許工作於最高+80°C的環境溫度。若環境溫度高於封裝的最大規定溫度,設計人員應考慮減小用於MOSFET的覆銅麵積,盡管該步驟不是必須的。
本例中的覆銅麵積單獨考慮了MOSFET的de需xu求qiu。如ru果guo還hai有you其qi它ta器qi件jian向xiang這zhe個ge區qu域yu散san熱re的de話hua,可ke能neng還hai需xu要yao更geng多duo的de覆fu銅tong麵mian積ji。如ru果guo沒mei有you足zu夠gou的de空kong間jian增zeng加jia覆fu銅tong,則ze可ke以yi降jiang低di總zong功gong耗hao,傳chuan遞di熱re量liang到dao低di耗hao散san區qu,或huo者zhe采cai用yong主zhu動dong的de辦ban法fa將jiang熱re量liang移yi走zou。
熱(re)管(guan)理(li)是(shi)大(da)功(gong)率(lv)便(bian)攜(xie)式(shi)設(she)計(ji)中(zhong)難(nan)度(du)較(jiao)大(da)的(de)領(ling)域(yu)之(zhi)一(yi)。這(zhe)種(zhong)難(nan)度(du)迫(po)使(shi)我(wo)們(men)有(you)必(bi)要(yao)采(cai)用(yong)上(shang)述(shu)迭(die)代(dai)過(guo)程(cheng)。盡(jin)管(guan)該(gai)過(guo)程(cheng)能(neng)夠(gou)引(yin)領(ling)板(ban)級(ji)設(she)計(ji)者(zhe)靠(kao)近(jin)最(zui)終(zhong)設(she)計(ji),但(dan)是(shi)還(hai)必(bi)須(xu)通(tong)過(guo)實(shi)驗(yan)來(lai)最(zui)終(zhong)確(que)定(ding)設(she)計(ji)流(liu)程(cheng)是(shi)否(fou)足(zu)夠(gou)精(jing)確(que)。計(ji)算(suan)MOSFET的熱性能,為它們提供足夠的耗散途徑,然後在實驗室中檢驗這些計算,這樣有助於獲得一個健壯的熱設計。
特別推薦
- 噪聲中提取真值!瑞盟科技推出MSA2240電流檢測芯片賦能多元高端測量場景
- 10MHz高頻運行!氮矽科技發布集成驅動GaN芯片,助力電源能效再攀新高
- 失真度僅0.002%!力芯微推出超低內阻、超低失真4PST模擬開關
- 一“芯”雙電!聖邦微電子發布雙輸出電源芯片,簡化AFE與音頻設計
- 一機適配萬端:金升陽推出1200W可編程電源,賦能高端裝備製造
技術文章更多>>
- 大聯大世平集團首度亮相北京國際汽車展 攜手全球芯片夥伴打造智能車整合應用新典範
- 2026北京車展即將啟幕,高通攜手汽車生態“朋友圈”推動智能化體驗再升級
- 邊緣重構智慧城市:FPGA SoM 如何破解視頻係統 “重而慢”
- 如何使用工業級串行數字輸入來設計具有並行接口的數字輸入模塊
- 意法半導體將舉辦投資者會議探討低地球軌道(LEO)發展機遇
技術白皮書下載更多>>
- 車規與基於V2X的車輛協同主動避撞技術展望
- 數字隔離助力新能源汽車安全隔離的新挑戰
- 汽車模塊拋負載的解決方案
- 車用連接器的安全創新應用
- Melexis Actuators Business Unit
- Position / Current Sensors - Triaxis Hall
熱門搜索




