液位繼電器接線方法,供水電路和排水電路的區別分析
發布時間:2019-02-13 責任編輯:xueqi
【導讀】液位繼電器可以控製水泵實現自動排水和供水,所以應用的非常廣泛,今天我們就來聊一下液位繼電器的接線,以及供水電路和排水電路的區別。

液位繼電器
每款液位繼電器上都有接線圖,不同品牌的液位繼電器接線圖稍有不同。但是原理都是一樣的,2個觸點對應繼電器的線圈,3個觸點對應液位繼電器的3個液位探頭,然後一組繼電器輸出,包含一組常開一組常閉。

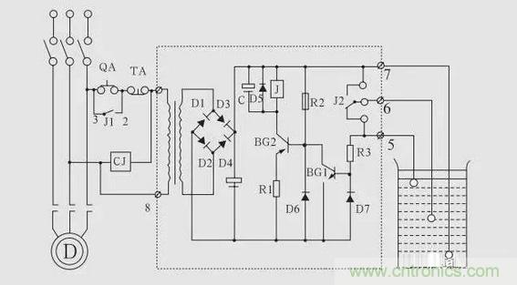
電路圖
我們以這兩個電路為例,220伏電路和380伏電路接法是一樣的。一個是單相電機一個是三相電機,所以液位繼電器的線圈電壓一個是220伏一個是380伏。如圖所示1和8是液位繼電器的線圈,5、6、7是液位繼電器的高中低3個液位探頭,2和3是一組常開點,4和3是一組常閉點。

供水接線
供水接線需要用到液位繼電器的2和3這組常開點,當水位下降到探頭低時,2和3就會導通水泵開始抽水。當水位達到探頭高時,2和3複位斷開電機停止,所以可以把2和3理解為一組開關。

排水電路
排水電路需要用到液位繼電器的3和4這組常閉點,當水位排到探頭低時,3和4這組常閉點就會斷開,水泵就會停止排水。當水位升到探頭高時,3和4複位閉合水泵開始排水,如此循環重複。

液位繼電器
液位繼電器的觸點一般可承受5A左右的電流,如果水泵的功率低於1000瓦,也可以省去交流接觸器,直接如圖所示連接。

液位繼電器內部電路圖
總結:如果我們想接供水電路,就用液位繼電器的常開點,如果我們想接排水電路,就用液位繼電器的常閉點。
特別推薦
- 噪聲中提取真值!瑞盟科技推出MSA2240電流檢測芯片賦能多元高端測量場景
- 10MHz高頻運行!氮矽科技發布集成驅動GaN芯片,助力電源能效再攀新高
- 失真度僅0.002%!力芯微推出超低內阻、超低失真4PST模擬開關
- 一“芯”雙電!聖邦微電子發布雙輸出電源芯片,簡化AFE與音頻設計
- 一機適配萬端:金升陽推出1200W可編程電源,賦能高端裝備製造
技術文章更多>>
- 三星上演罕見對峙:工會集會討薪,股東隔街抗議
- 摩爾線程實現DeepSeek-V4“Day-0”支持,國產GPU適配再提速
- 築牢安全防線:智能駕駛邁向規模化應用的關鍵挑戰與破局之道
- GPT-Image 2:99%文字準確率,AI生圖告別“鬼畫符”
- 機器人馬拉鬆的勝負手:藏在主板角落裏的“時鍾戰爭”
技術白皮書下載更多>>
- 車規與基於V2X的車輛協同主動避撞技術展望
- 數字隔離助力新能源汽車安全隔離的新挑戰
- 汽車模塊拋負載的解決方案
- 車用連接器的安全創新應用
- Melexis Actuators Business Unit
- Position / Current Sensors - Triaxis Hall
熱門搜索
NFC
NFC芯片
NOR
ntc熱敏電阻
OGS
OLED
OLED麵板
OmniVision
Omron
OnSemi
PI
PLC
Premier Farnell
Recom
RF
RF/微波IC
RFID
rfid
RF連接器
RF模塊
RS
Rubycon
SATA連接器
SD連接器
SII
SIM卡連接器
SMT設備
SMU
SOC
SPANSION

