IGBT的驅動和過流保護電路的研究
發布時間:2010-12-02 來源:微計算機信息
中心議題:
- IGBT的驅動和過流保護電路的研究
- IGBT的驅動和短路保護問題
解決方案:
- 過流保護功能的驅動電路
- 進行了仿真研究
1 引言
絕緣柵雙極晶體管(Insulated Gate Bipolar Tramistor,IGBT)是MOSFET與GTR的複合器件,因此,它既具有MOSFET的工作速度快、開關頻率高、輸入阻抗高、驅動電路簡單、熱溫度性好的優點,又包含了GTR的載流量大、阻斷電壓高等多項優點.是取代GTR的理想開關器件。IGBT目前被廣泛使用的具有自關斷能力的器件,廣泛應用於各類固態電源中。IGBT的de工gong作zuo狀zhuang態tai直zhi接jie影ying響xiang整zheng機ji的de性xing能neng,所suo以yi合he理li的de驅qu動dong電dian路lu對dui整zheng機ji顯xian得de很hen重zhong要yao,但dan是shi如ru果guo控kong製zhi不bu當dang,它ta很hen容rong易yi損sun壞huai,其qi中zhong一yi種zhong就jiu是shi發fa生sheng過guo流liu而er使shiIGBT損壞,本文主要研究了IGBT的驅動和短路保護問題,就其工作原理進行分析,設計出具有過流保護功能的驅動電路,並進行了仿真研究。
2 IGBT的驅動要求和過流保護分析
1. IGBT的驅動
IGBT是電壓型控製器件,為了能使IGBT安全可靠地開通和關斷.其驅動電路必須滿足以下的條件:
IGBT的柵電容比VMOSFET大得多,所以要提高其開關速度,就要有合適的門極正反向偏置電壓和門極串聯電阻。
(1)門極電壓
任何情況下,開通狀態的柵極驅動電壓都不能超過參數表給出的限定值(一般為20v),最佳門極正向偏置電壓為15v土10%。這個值足夠令IGBT飽和導通;使導通損耗減至最小。雖然門極電壓為零就可使IGBT處於截止狀態,但是為了減小關斷時間,提高IGBT的耐壓、dv/dt耐量和抗幹擾能力,一般在使IGBT處於阻斷狀態時.可在門極與源極之間加一個-5~-15v的反向電壓。
(2)門極串聯電阻心
選擇合適的門極串聯電阻Rg對IGBT的驅動相當重要,Rg對開關損耗的影響見圖1。

圖1 Rg對開關損耗的影響
IGBT 的輸入阻抗高壓達109~1011,靜態時不需要直流電流.隻需要對輸入電容進行充放電的動態電流。其直流增益可達108~109,幾乎不消耗功率。為了改善控製脈衝的前後沿陡度和防止振蕩,減少IGBT集電極大的電壓尖脈衝,需在柵極串聯電阻Rg,當Rg增大時,會使IGBT的通斷時間延長,能耗增加;而減少RF又會使di/dt增高,可能損壞IGBT。因此應根據IGBT電流容量和電壓額定值及開關頻率的不同,選擇合適的Rg,一般選心值為幾十歐姆至幾百歐姆。具體選擇Rg時.要參考器件的使用手冊。
[page]
(3)驅動功率的要求
IGBT的開關過程要消耗一定的來自驅動電源的功耗,門極正反向偏置電壓之差為△Vge,工作頻率為f,柵極電容為Cge,則
電源的最少峰值電流為:

2. IGBT的過流保護
IGBT 的過流保護就是當上、下橋臂直通時,電源電壓幾乎全加在了開關管兩端,此時將產生很大的短路電流,IGBT飽和壓降越小,其電流就會越大,從而損壞器件。當器件發生過流時,將短路電流及其關斷時的I—V運行軌跡限製在IGBT的短路安全工作區,用在損壞器件之前,將IGBT關斷來避免開關管的損壞。
3 .IGBT的驅動和過流保護電路分析
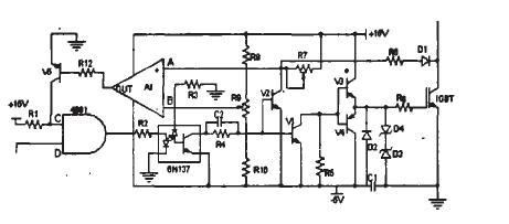
根據以上的分析.本設計提出了一個具有過流保護功能的光耦隔離的IGBT驅動電路,如圖2。

圖2 IGBT驅動和過流保護電路
圖 2中,高速光耦6N137實(shi)現(xian)輸(shu)入(ru)輸(shu)出(chu)信(xin)號(hao)的(de)電(dian)氣(qi)隔(ge)離(li),能(neng)夠(gou)達(da)到(dao)很(hen)好(hao)的(de)電(dian)氣(qi)隔(ge)離(li),適(shi)合(he)高(gao)頻(pin)應(ying)用(yong)場(chang)合(he)。驅(qu)動(dong)主(zhu)電(dian)路(lu)采(cai)用(yong)推(tui)挽(wan)輸(shu)出(chu)方(fang)式(shi),有(you)效(xiao)地(di)降(jiang)低(di)了(le)驅(qu)動(dong)電(dian)路(lu)的(de)輸(shu)出(chu)阻(zu)抗(kang),提(ti)高(gao)了(le)驅(qu)動(dong)能(neng)力(li),使(shi)之(zhi)適(shi)合(he)於(yu)大(da)功(gong)率(lv)IGBT的驅動,過流保護電路運用退集電極飽和原理,在發生過流時及時的關斷IGBT,其中V1.V3.V4 構成驅動脈衝放大電路。V1和R5構成一個射極跟隨器,該射極跟隨器提供了一個快速的電流源,減少了功率管的開通和關斷時間。利用集電極退飽和原理,D1、R6、R7和V2構成短路信號檢測電路.其中D1采用快速恢複二極管,為了防止IGBT關斷時其集電極上的高電壓竄入驅動電路。為了防止靜電使功率器件誤導通,在柵源之間並接雙向穩壓管D3和D4。如是IGBT的門極串聯電阻。
正常工作時:
當控製電路送來高電平信號時,光耦6N137導通,V1、V2截止,V3導通而V4截止,該驅動電路向IBGT提供+15V的驅動開啟電壓,使IGBT開通。
當控製電路送來低電平信號時,光耦6N137截至,VI、V2導通。V4導通而v3截止,該驅動電路向IBGT提供-5v的電壓,使IGBT關閉。
當過流時:
當電路出現短路故障時,上、下橋直通此時+15V的電壓幾乎全加在IGBT上.產生很大的電流,此時在短路信號檢測電路中v2截止,A點的電位取決於D1、 R6、R7和Vces的分壓決定,當主電路正常工作時,且IGBT導通時,A點保持低電平,從而低於B點電位。所有A1輸出低電平,此時V5截止,而c點為高電平,所以正常工作時。輸入到光耦6N137的信號始終和輸出保持一致。當發生過流時,IGBT集電極退飽和,A點電位升高,當高於B電位(即是所設置的電位)時,即是當電流超過設計定值時,A1翻轉而輸出高電平,V5導通,從而將C點的電位箝在低電位狀態,使與門4081始終輸出低電平,即無論控製電路送來是高電平或是低電平,輸人到光耦6N137的信號始終都是低電平,從而關斷功率管。從而達到過流保護。直到將電路的故障排除後,重新啟動電路。
4 仿真與實驗
本設計電路在orCAD軟件的仿真圖形如下:
向驅動電路輸入,高電平為+15v,低電平為-5v的方波信號。IGBT的輸出波形如圖3所示:

圖3 IGBT輸出信號
根據前麵的原理和分析,該電路的實際電路輸出波形如圖4所示:

圖4實際電路輸出波形
[page]
5 結論
(1)該驅動電路能夠為IGBT提供+15v和-5V驅動電壓確保IGBT的開通和關斷。
(2)具有過流保護功能,當過流時,保護電路起作用,及時的關斷IGBT,防止IGBT損壞。
(3)本電路的可根據負載的需要動態調節最大電流,可以有很廣的使用範圍。
(4)本設計采用分立元件組成驅動電路,降低整個係統的成本。
本文作者創新點:采用分立元件組成具有過流保護功能的驅動電路,降低整個係統的成本。根據負載的需要動態調節最大電流,可以有很廣的使用範圍。
- 噪聲中提取真值!瑞盟科技推出MSA2240電流檢測芯片賦能多元高端測量場景
- 10MHz高頻運行!氮矽科技發布集成驅動GaN芯片,助力電源能效再攀新高
- 失真度僅0.002%!力芯微推出超低內阻、超低失真4PST模擬開關
- 一“芯”雙電!聖邦微電子發布雙輸出電源芯片,簡化AFE與音頻設計
- 一機適配萬端:金升陽推出1200W可編程電源,賦能高端裝備製造
- 貿澤EIT係列新一期,探索AI如何重塑日常科技與用戶體驗
- 算力爆發遇上電源革新,大聯大世平集團攜手晶豐明源線上研討會解鎖應用落地
- 創新不止,創芯不已:第六屆ICDIA創芯展8月南京盛大啟幕!
- AI時代,為什麼存儲基礎設施的可靠性決定數據中心的經濟效益
- 矽典微ONELAB開發係列:為毫米波算法開發者打造的全棧工具鏈
- 車規與基於V2X的車輛協同主動避撞技術展望
- 數字隔離助力新能源汽車安全隔離的新挑戰
- 汽車模塊拋負載的解決方案
- 車用連接器的安全創新應用
- Melexis Actuators Business Unit
- Position / Current Sensors - Triaxis Hall



