第四講:防雷器件的選型技巧與設計方案
發布時間:2012-02-02 來源:CNT Networks
中心議題:
- 防雷元器件的選型技巧
- 防雷元器件的一般使用方法及注意事項
- 線路和電氣設備的防雷設計方案
- 儀表開關電源的防雷擊浪湧電路設計
相關性閱讀:
【Class1】常用過壓、過流、過溫保護器件之選型技巧
http://0-fzl.cn/art/artinfo/id/80015099
【Class2】保險絲的應用方案及常見問題解答
http://0-fzl.cn/art/artinfo/id/80015226
【Class3】TVS二極管的定性應用與案例分析
http://0-fzl.cn/art/artinfo/id/80015346
本文通過比較常用的三大類防雷元器件(開關元件類、限壓元件類和防過流和過熱保護元件類)的de特te性xing來lai詳xiang細xi介jie紹shao防fang雷lei器qi件jian的de選xuan型xing技ji巧qiao,並bing在zai介jie紹shao防fang雷lei元yuan器qi件jian的de一yi般ban使shi用yong方fang法fa和he使shi用yong注zhu意yi事shi項xiang的de基ji礎chu之zhi上shang,結jie合he防fang雷lei器qi件jian在zai電dian氣qi設she備bei和he儀yi表biao開kai關guan電dian源yuan中zhong的de應ying用yong實shi例li,具ju體ti探tan討tao防fang雷lei器qi件jian的de設she計ji方fang案an及ji設she計ji難nan點dian。
1 防雷元器件的選型技巧
在防雷設計中,合理選擇防雷元器件是非常關鍵的一環。防雷元器件可以分為開關元件類、限壓元件類和防過流和過熱保護元件類三大類,具體選用哪種應當根據具體的應用進行分析,合理選擇。
開關型防雷元器件主要有陶瓷氣體放電管、半導體放電管等;限壓元件類主要有壓敏電阻、TVS管(瞬態電壓抑製二極管)等。開關型防雷器為間隙放電型器件,其雷電能量瀉放能力大,在線路上使用的主要作用是泄放雷電能量;限xian壓ya型xing防fang雷lei器qi為wei氧yang化hua鋅xin壓ya敏min電dian阻zu器qi件jian,其qi雷lei電dian能neng量liang瀉xie放fang能neng力li小xiao,但dan其qi過guo電dian壓ya抑yi製zhi能neng力li好hao,在zai線xian路lu上shang使shi用yong的de主zhu要yao作zuo用yong是shi限xian製zhi過guo電dian壓ya。因yin此ci,一yi般ban在zai建jian築zhu物wu入ru口kou處chu選xuan用yong如ru開kai關guan型xing防fang雷lei器qi來lai泄xie放fang雷lei電dian能neng量liang,然ran後hou,在zai後hou級ji電dian路lu使shi用yong限xian壓ya型xing防fang雷lei器qi來lai限xian製zhi因yin前qian級ji雷lei電dian能neng量liang瀉xie放fang後hou,在zai後hou級ji線xian路lu產chan生sheng的de高gao過guo電dian壓ya。兩liang種zhong防fang雷lei器qi需xu配pei合he使shi用yong,方fang能neng保bao證zheng配pei電dian線xian路lu中zhong設she備bei的de安an全quan。
防過流元件有自恢複保險絲、電流保險絲、電阻,防過熱保護和過熱檢測元件有溫度保險管和溫度保險絲。自恢複保險絲是一種正溫度係數熱敏電阻,主要應用於電訊及網絡、用戶終端設備及模擬/模mo擬ni線xian路lu卡ka等deng。自zi恢hui複fu保bao險xian絲si可ke以yi用yong於yu代dai替ti電dian流liu保bao險xian絲si,免mian除chu經jing常chang更geng換huan的de麻ma煩fan。溫wen度du保bao險xian管guan和he溫wen度du保bao險xian絲si是shi一yi種zhong溫wen度du開kai關guan元yuan件jian,正zheng常chang工gong作zuo時shi是shi短duan路lu的de,當dang溫wen度du高gao於yu其qi斷duan開kai溫wen度du時shi開kai關guan斷duan開kai(不可恢複),常用於過熱保護和過熱檢測。
推薦閱讀:
防雷元器件的選型技巧
http://0-fzl.cn/club/space.php?uid=21097&do=blog&id=20499
避雷器元件工作原理及設計原理
http://0-fzl.cn/bbs/viewthread.php?tid=124877&extra=page%3D1
2 防雷元器件的一般使用方法及注意事項
kaiguanyuanjianzhuyaoyingyongyugongmobaohu,yechangzaiwuyuandianluzhongzuochamobaohu。erxianyayuanjianzhuyaoyingyongyuchamobaohu,yechangyongzaigongmodianluzhonghekaiguanyuanjianchuanlian,fangzhikaiguanyuanjiandaotonghoushixianluyudifashengduanlu;或者作為開關元件的限流元件以阻斷續流,使開關元件複位。
在電子係統設計中,防雷元器件的使用應注意以下幾點:
1)開關元件不能單獨跨接在有源電路中作差模保護,為避免電源短路,必須串接限壓元件。
2)流過防雷元器件的浪湧電流必須小於其脈衝峰值電流。壓敏電阻應按其降額特性選擇。
3)用作差模保護的防雷元器件,其最小擊穿電壓必須大於線路的最高工作電壓。
4)用作差模保護的防雷元器件,其限製電壓必須小於被保護設備所能承受的最高安全電壓。
防雷元器件的性能與應用
http://0-fzl.cn/art/artinfo/id/80015140?page=2
3 線路和電氣設備的防雷設計方案
通常,雷電波是通過電源線、信號傳輸線和空間交變電磁場感應到線路和電氣設備中,對線路和電氣設備的保護應從電源係統的防雷、信號係統的防雷和空間屏蔽3方麵進行。
3.1電源係統的過電壓防護
依據線路絕緣結構理論及IEC61312、IEC664-1、IEC61643、GB50097-1994(2000年版)等標準,對建築物和電氣設備(如第三類防雷建築物)進行感應過電壓防護的絕緣結構,如圖1所示。

圖1感應過電壓防護
從圖1可以看出,在220V/380V線xian路lu中zhong的de每mei一yi區qu域yu,都dou應ying該gai在zai其qi前qian麵mian並bing聯lian氧yang化hua鋅xin壓ya敏min電dian阻zu器qi或huo過guo電dian壓ya保bao護hu器qi,雷lei電dian感gan應ying過guo電dian壓ya能neng量liang將jiang通tong過guo逐zhu級ji的de防fang雷lei器qi件jian吸xi收shou和he釋shi放fang到dao大da地di中zhong,達da到dao保bao護hu線xian路lu和he設she備bei免mian受shou雷lei電dian破po壞huai的de目mu的de;雖然應用於Ⅳ、Ⅲ區域的過電壓保護器具有自身劣化斷開電源的功能,但考慮到不同的接地狀況,還應與過電壓保護器串聯合適的熔斷器或空氣開關.
[page]
3.2信號線的過電壓防護
隨著信息技術的高速發展,通信網絡、數(shu)據(ju)網(wang)絡(luo)和(he)計(ji)算(suan)機(ji)網(wang)絡(luo)係(xi)統(tong)中(zhong)的(de)重(zhong)要(yao)設(she)備(bei)更(geng)易(yi)被(bei)雷(lei)電(dian)感(gan)應(ying)過(guo)電(dian)壓(ya)破(po)壞(huai),因(yin)此(ci)數(shu)據(ju)信(xin)號(hao)線(xian)路(lu)的(de)過(guo)電(dian)壓(ya)防(fang)護(hu)迫(po)在(zai)眉(mei)睫(jie),隨(sui)之(zhi)產(chan)生(sheng)了(le)由(you)線(xian)路(lu)結(jie)構(gou)決(jue)定(ding)的(de)計(ji)算(suan)機(ji)串(chuan)口(kou)、數據線和同軸電纜專用的過電壓保護器。這些防護元件一般由三極放電管與快速嵌位二極管相結合的兩級保護組成,額定脈衝電流大於5kA(8μs/20μs),響應時間小於1ns,具有很低的工作電壓、很高的使用頻率和傳速頻率、很低的插入損耗。
3.3設備的電磁屏蔽
空kong間jian電dian磁ci場chang會hui對dui其qi附fu近jin一yi定ding空kong間jian內nei的de電dian源yuan設she備bei和he信xin號hao數shu據ju線xian路lu及ji其qi元yuan器qi件jian產chan生sheng破po壞huai,目mu前qian隻zhi能neng通tong過guo對dui設she備bei和he線xian路lu按an各ge自zi的de防fang雷lei區qu施shi行xing多duo級ji屏ping蔽bi及ji屏ping蔽bi層ceng良liang好hao接jie地di的de方fang法fa來lai避bi免mian此ci類lei問wen題ti的de發fa生sheng。但dan是shi,感gan應ying過guo電dian壓ya防fang護hu效xiao果guo與yu設she計ji方fang案an、施shi工gong質zhi量liang及ji成cheng本ben費fei用yong有you極ji大da關guan係xi,很hen難nan達da到dao理li想xiang的de屏ping蔽bi效xiao果guo。因yin此ci對dui雷lei電dian感gan應ying過guo電dian壓ya的de防fang護hu主zhu要yao集ji中zhong在zai電dian源yuan線xian和he信xin號hao線xian係xi統tong,特te別bie是shi在zai信xin號hao數shu據ju線xian路lu中zhong使shi用yong的de過guo電dian壓ya保bao護hu器qi應ying該gai具ju有you電dian磁ci屏ping蔽bi功gong能neng。
3.4電氣設備防雷電路設計
電氣設備中用到的交流電源防雷器主要有單相並聯式防雷器、三相並聯式防雷器、單相串聯式防雷器和三相串聯式防雷器四種。在“電氣設備防雷電路設計研究”PDF文wen檔dang中zhong,詳xiang細xi介jie紹shao了le上shang述shu四si種zhong防fang雷lei器qi的de通tong用yong安an全quan保bao護hu電dian路lu,給gei出chu具ju體ti的de電dian路lu圖tu,介jie紹shao應ying用yong在zai電dian路lu中zhong的de防fang雷lei器qi的de選xuan型xing技ji巧qiao,並bing對dui電dian路lu的de優you點dian進jin行xing了le分fen析xi。
PDF下載:電氣設備防雷電路設計研究
http://0-fzl.cn/bbs/viewthread.php?tid=124877&extra=page%3D1
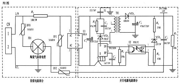
4 儀表開關電源的防雷擊浪湧電路設計
基於壓敏電阻和陶瓷氣體放電管的單相並聯式抗雷擊浪湧電路主要分為防雷電路部分和開關電源電路部分,如圖2所示。電路采用複合式對稱電路,共模、差摸全保護,可以不分L、N端連接。使壓敏電阻RV1位於貼片整流模塊前端分別與電源L、N並聯,主要來鉗位L、N線間電壓,壓敏電阻RV0、RV2與陶瓷氣體放電管FD1串聯後接地,RV0與FD1串聯主要是泄放L線上感應雷擊浪湧電流,RV2與FD1串聯主要是泄放由信號口串人24V參考電位上的能量,RV0、RV2短路失效後,FD1可將其與電源電路分離,不會導致失火現象。

圖2 基於壓敏電阻和陶瓷氣體放電管的單相並聯式抗雷擊浪湧電路
RV1前端線路上串聯了一個線繞電阻,當此RV1短(duan)路(lu)失(shi)效(xiao)時(shi),線(xian)繞(rao)電(dian)阻(zu)可(ke)起(qi)到(dao)保(bao)險(xian)絲(si)的(de)作(zuo)用(yong),將(jiang)短(duan)路(lu)電(dian)路(lu)斷(duan)開(kai),壓(ya)敏(min)電(dian)阻(zu)屬(shu)電(dian)壓(ya)鉗(qian)位(wei)型(xing)保(bao)護(hu)器(qi)件(jian),其(qi)鉗(qian)位(wei)電(dian)壓(ya)點(dian)即(ji)壓(ya)敏(min)電(dian)阻(zu)參(can)數(shu)選(xuan)擇(ze)相(xiang)對(dui)比(bi)較(jiao)重(zhong)要(yao)(選壓敏電壓高一點的,通流量大一些的更安全、耐用,故障率低);根據通流容量要求選擇外形尺寸和封裝形式,本電路中采用561k-10D的壓敏電阻與陶瓷氣體放電管串聯來延長使用壽命和確保安全。
陶瓷氣體放電管的通流容量根據要求的通流容量選擇,電路采用3RM470L-7.5-L,通流量為5000A。線繞電阻R1起限流分壓作用;貼片整流模塊為開關電源電路前端整流作用,C1為高壓濾波電容,Y1為去耦電容,電阻R2和電容C2及VD2組成開關電源芯片MOS管的吸收鉗位電路,保護芯片,開關電源芯片采用PI公司的TNY27係列,TR1為高頻變壓器,VD3、C3構成高頻變壓器次級濾波,U2、VD4、R3、R4、R5構成開關電源電路的反饋電路,可將變壓器次級輸出電壓穩定在設計值,此防雷抗浪湧電路在實際使用中取得了較好的效果。
- 噪聲中提取真值!瑞盟科技推出MSA2240電流檢測芯片賦能多元高端測量場景
- 10MHz高頻運行!氮矽科技發布集成驅動GaN芯片,助力電源能效再攀新高
- 失真度僅0.002%!力芯微推出超低內阻、超低失真4PST模擬開關
- 一“芯”雙電!聖邦微電子發布雙輸出電源芯片,簡化AFE與音頻設計
- 一機適配萬端:金升陽推出1200W可編程電源,賦能高端裝備製造
- 2026藍牙亞洲大會暨展覽在深啟幕
- 新市場與新場景推動嵌入式係統研發走向統一開發平台
- 維智捷發布中國願景
- 2秒啟動係統 • 資源受限下HMI最優解,米爾RK3506開發板× LVGL Demo演示
- H橋降壓-升壓電路中的交替控製與帶寬優化
- 車規與基於V2X的車輛協同主動避撞技術展望
- 數字隔離助力新能源汽車安全隔離的新挑戰
- 汽車模塊拋負載的解決方案
- 車用連接器的安全創新應用
- Melexis Actuators Business Unit
- Position / Current Sensors - Triaxis Hall

