顛覆傳統!原來“保險絲”還可以這樣設計~
發布時間:2020-06-24 責任編輯:lina
【導讀】保險絲,又被稱為“熔斷器”,是一種人們非常熟悉的電子元器件,即使是電子設計“小白”,也知道如果某個電器不工作了,要先檢查一下保險絲是否安好。
保險絲,又被稱為“熔斷器”,是一種人們非常熟悉的電子元器件,即使是電子設計“小白”,也(ye)知(zhi)道(dao)如(ru)果(guo)某(mou)個(ge)電(dian)器(qi)不(bu)工(gong)作(zuo)了(le),要(yao)先(xian)檢(jian)查(zha)一(yi)下(xia)保(bao)險(xian)絲(si)是(shi)否(fou)安(an)好(hao)。它(ta)的(de)原(yuan)理(li)是(shi)當(dang)通(tong)過(guo)保(bao)險(xian)絲(si)的(de)電(dian)流(liu)超(chao)過(guo)規(gui)定(ding)值(zhi)時(shi),其(qi)本(ben)身(shen)產(chan)生(sheng)的(de)熱(re)量(liang)會(hui)將(jiang)構(gou)成(cheng)保(bao)險(xian)絲(si)的(de)金(jin)屬(shu)熔(rong)斷(duan),切(qie)斷(duan)電(dian)路(lu),為(wei)後(hou)麵(mian)的(de)電(dian)路(lu)或(huo)人(ren)身(shen)安(an)全(quan)提(ti)供(gong)保(bao)護(hu),是(shi)一(yi)種(zhong)應(ying)用(yong)非(fei)常(chang)廣(guang)泛(fan)的(de)過(guo)流(liu)保(bao)護(hu)元(yuan)器(qi)件(jian)。
可現實中往往越是熟悉的,越容易被忽視,因此保險絲的身影常常是在“聚光燈”之外。不過今天我們秉承“發現電子元器件新物種”的好奇心,為大家尋找到了一款“不一樣”的保險絲,它顛覆了我們對於傳統保險絲的認知,在3.00×3.00mm的小身材中融聚了諸多“想不到”……這就是Toshiba新近推出的TCKE8xx係列電子熔斷器IC(eFuse IC)。這款器件究竟有何與眾不同之處,且聽我們慢慢道來。

圖1:TCKE8xx係列eFuse IC(圖源:Toshiba)
不一樣的熔斷器
先從工作原理上來講。傳統的熔斷器——比如玻璃管熔斷器和芯片熔斷器等——其工作機理是通過自身物理上的不可逆的變化(熔化)來切斷電路。這類熔斷器的缺點很明顯:分斷電流不確定,熔斷時間慢,熔斷器每次工作——即被電流破壞——後都需要進行更換。
而所謂電子熔斷器eFuse IC,它的工作機理與傳統熔斷器不同——當電流過大時,eFuse IC是通過關閉內置MOSFET來(lai)切(qie)斷(duan)電(dian)流(liu)路(lu)徑(jing),起(qi)到(dao)保(bao)護(hu)的(de)作(zuo)用(yong)。這(zhe)個(ge)過(guo)程(cheng)中(zhong),器(qi)件(jian)內(nei)部(bu)並(bing)沒(mei)有(you)不(bu)可(ke)逆(ni)的(de)物(wu)理(li)損(sun)壞(huai),這(zhe)也(ye)就(jiu)意(yi)味(wei)著(zhe)在(zai)每(mei)次(ci)分(fen)斷(duan)電(dian)路(lu)工(gong)作(zuo)後(hou),它(ta)還(hai)可(ke)以(yi)經(jing)過(guo)重(zhong)置(zhi)來(lai)重(zhong)複(fu)使(shi)用(yong),而(er)無(wu)需(xu)更(geng)換(huan),從(cong)而(er)有(you)效(xiao)降(jiang)低(di)係(xi)統(tong)維(wei)護(hu)時(shi)間(jian)和(he)成(cheng)本(ben)。此(ci)外(wai),這(zhe)種(zhong)工(gong)作(zuo)機(ji)理(li)讓(rang)eFuse IC在過流檢測精度以及“熔斷”時間上,也都超過了傳統物理熔斷器的表現。這可以說是eFuse IC帶給我們的第一個“想不到”。

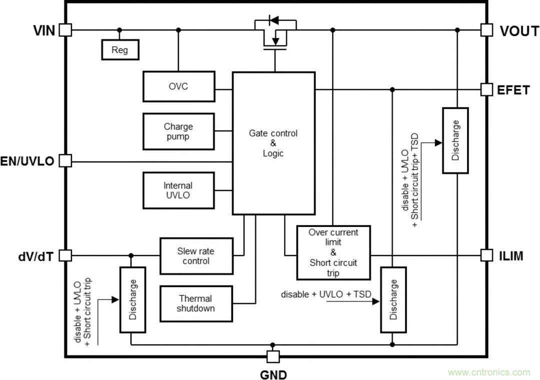
圖2:TCKE8xx係列eFuse IC係統框圖(圖源:Toshiba)
第二個“想不到”的地方是,除了傳統意義上的“熔斷”保護,eFuse IC還提供了其他一係列電路保護功能,它們包括:
提供電流鉗位和電壓鉗位模式,通過將電流和電壓鉗製在額定值上,既能防止發生過流和過壓,保護電路,又能維持電路的供電。
提供過熱保護和短路保護功能,在發生嚴重過熱或意外短路現象時,能立即切斷電源,起到保護電路的作用。
通過與外部的MOSFET配合使用,eFuse IC還可提供反向電流阻斷功能。
可調節浪湧電流壓擺率,有效防止浪湧電流衝擊。
上述這些功能意味著,與使用分立式元器件件的傳統電路保護方案相比,使用高集成度的eFuse IC能避免複雜的線路設計,僅用較少數量的元器件件和較小占板麵積,即可實現更豐富的電路保護功能。同時,產品符合IEC/UL 62368-1和UL 2367等國際安全標準規定的要求。
eFuse IC的上述特性,使其特別適合於各種需要高密度電路板設計的便攜式應用,如工業應用、家用電器、辦公自動化設備和電池供電物聯網傳感器設備等。
eFuse IC電子熔斷器特性
過流限製精度:±11% @Ta=-40至+85℃,ILIM=4.38A
超高速短路保護:tFastOffDly=150ns(典型值)@Ta=-40至+85℃
高輸出電流:IOUT=0至5.0A
薄型緊湊封裝:3.00×3.00mm(典型值),t=0.75mm(最大值)

圖3:eFuse IC豐富的電路保護特性與典型應用(圖源:Toshiba)
eFuse IC特性詳解
大家可能會好奇,上述如此豐富的電路保護功能,是如何在一個緊湊的IC中實現的?我們下麵做詳細地說明。
1. 快速短路保護
短路保護功能是為了防止電源線或負載因某些錯誤而發生短路時電流過大。由於TCKE8xx係列eFuse IC采用了超高速短路保護技術,在短路發生後,當輸出電流達到過電流極限(ILIMIT)的1.6倍時(也稱為“快速跳閘”或“短路跳閘”),將被判斷為短路,電流會在150ns(典型值)內下降至接近零。圖4中顯示了當eFuse IC以12V電源供電,突發短路情況時理想狀態下的仿真波形。這一特性對於確保電子線路和設備的可靠性和穩健性非常必要。

圖4:eFuse IC快速短路保護特性(圖源:Toshiba)
2. 高精度過電流保護
eFuse IC的過電流保護功能是指當輸出電流因負載異常或短路而突然增加時,將輸出電流保持在不超過過電流上限值(ILIMIT)的(de)功(gong)能(neng),也(ye)將(jiang)輸(shu)出(chu)電(dian)壓(ya)控(kong)製(zhi)在(zai)後(hou)級(ji)集(ji)成(cheng)電(dian)路(lu)的(de)擊(ji)穿(chuan)電(dian)壓(ya)範(fan)圍(wei)內(nei),這(zhe)樣(yang)可(ke)以(yi)防(fang)止(zhi)係(xi)統(tong)瞬(shun)時(shi)斷(duan)電(dian),同(tong)時(shi)保(bao)護(hu)設(she)備(bei)不(bu)會(hui)因(yin)為(wei)發(fa)熱(re)而(er)老(lao)化(hua)或(huo)損(sun)壞(huai)。eFuse IC不僅可以在很寬的溫度範圍內提供高精度過流鉗位(如圖5),還hai可ke以yi通tong過guo改gai變bian外wai部bu電dian阻zu對dui過guo電dian流liu保bao護hu功gong能neng進jin行xing設she置zhi,並bing可ke以yi通tong過guo雙shuang過guo電dian流liu保bao護hu功gong能neng實shi現xian強qiang有you力li的de保bao護hu,給gei設she計ji帶dai來lai了le很hen大da的de靈ling活huo性xing。

圖5:eFuse IC高精度過流保護特性(圖源:Toshiba)
3. 高精度過電壓鉗位功能
除了過流鉗位,eFuse IC還提供高精度電壓鉗位功能,將輸出電壓限製在規定輸出電壓範圍內,防止向後續級IC施加過大電壓。以圖6中的TCKE805為例,即使輸入電壓增加,輸出電壓也會被抑製,不會超過大約6.0V(典型值)。因此,即使輸入電壓瞬間變大,電壓鉗位功能也能將輸出電壓保持在後級IC的耐受電壓範圍內。

圖6:eFuse IC高精度過壓保護特性(圖源:Toshiba)
4. 抑製浪湧電流的功能
當(dang)輸(shu)出(chu)端(duan)接(jie)通(tong)時(shi),充(chong)電(dian)電(dian)流(liu)流(liu)過(guo)輸(shu)出(chu)電(dian)容(rong)器(qi),輸(shu)出(chu)電(dian)容(rong)越(yue)大(da),輸(shu)入(ru)電(dian)壓(ya)越(yue)高(gao),浪(lang)湧(yong)電(dian)流(liu)也(ye)會(hui)越(yue)大(da)。如(ru)果(guo)該(gai)電(dian)流(liu)過(guo)大(da),過(guo)電(dian)流(liu)保(bao)護(hu)電(dian)路(lu)可(ke)能(neng)會(hui)出(chu)現(xian)故(gu)障(zhang),使(shi)其(qi)無(wu)法(fa)啟(qi)動(dong),或(huo)致(zhi)使(shi)輸(shu)出(chu)電(dian)壓(ya)會(hui)過(guo)高(gao)。eFuse IC可以用較小的外部電容來調節輸出電壓的壓擺率,從而簡化抑製浪湧電流的電路設計。

圖7:eFuse IC抑製浪湧電流特性(圖源:Toshiba)
5. 熱關斷功能和恢複工作
當eFuse IC中的過電流或過電壓狀況持續很長時間,使得IC溫度超過設定溫度,將觸發熱關斷功能,關閉輸出以防止器件損壞。當eFuse IC內部溫度下降時,器件可以恢複工作。eFuse IC在不同的型號中提供自動重試(Auto-Retry)和鎖存型(Latch)兩種恢複工作類型,讓用戶根據實際設計需要進行選擇:
自動重試恢複型(TCKE805NA):會在溫度下降時自動恢複線路。
鎖存型(TCKE805NL):通過外部信號進行恢複。

圖8:eFuse IC熱關斷功能和恢複工作(圖源:Toshiba)
6. 反向電流阻斷功能
反向電流阻斷功能是防止電流從輸出端流向輸入端的功能,例如當輸出電壓高於輸入電壓時。eFuse IC TCKE8xx本身內置了N溝道MOSFET,如果與另一個外置的N溝道MOSFET連接配合使用,並且柵極電壓由EFET端子提供,當輸入電壓為0V(eFuse IC關閉)且輸出端子側的電壓較高時,可以防止反向電流流動,起到阻斷反向電流的作用。

圖9:eFuse IC反向電流阻斷功能(圖源:Toshiba)
7. IEC 62368-1安全標準認證
最後值得一提的是,eFuse IC獲得了針對消費類和電信設備安全的國際標準IEC62368-1的認證,這讓開發者在使用eFuse IC時,無需對後級電路中的IC(如圖10中的PMIC和MCU)進jin行xing單dan一yi故gu障zhang測ce試shi,能neng夠gou幫bang助zhu用yong戶hu在zai設she備bei量liang產chan的de啟qi動dong階jie段duan,便bian捷jie地di獲huo得de相xiang關guan安an全quan標biao準zhun認ren證zheng,並bing在zai設she備bei使shi用yong中zhong通tong過guo更geng換huan傳chuan統tong熔rong斷duan器qi降jiang低di維wei護hu成cheng本ben。

圖10:eFuse IC通過IEC 62368-1安全標準認證(圖源:Toshiba)
參考方案
當然,作為一個IC,eFuse IC不bu能neng像xiang傳chuan統tong的de熔rong斷duan器qi那na樣yang,直zhi接jie接jie插cha在zai電dian源yuan線xian上shang,而er是shi要yao與yu外wai圍wei的de電dian子zi元yuan器qi件jian共gong同tong組zu成cheng一yi個ge電dian路lu保bao護hu係xi統tong,再zai與yu需xu要yao保bao護hu的de電dian路lu相xiang連lian。為wei了le開kai發fa者zhe能neng夠gou快kuai速su上shang手shou體ti驗yaneFuse IC的強大功能,Toshiba提供了一個完整的參考設計(如圖11)。

圖11:eFuse IC參考設計(圖源:Toshiba)
該參考設計的核心是eFuse IC係列中的TCKE805NA/NL,其旁邊的另一顆器件是Toshiba的SSM6K513NU N溝道MOSFET,與eFuse IC搭配使用,實現反向電流阻斷功能。Toshiba還提供了該參考設計完整的電路圖文件、BOM清單,以及其他技術文檔,方便用戶對器件的評估和應用開發。

圖12:eFuse IC參考設計應用框圖(圖源:Toshiba)
熔斷器(保險絲)這個元器件,看上去不起眼,原理也不複雜,似乎給元器件廠商進一步發揮的空間有限,但在eFuse IC身shen上shang我wo們men卻que見jian識shi到dao了le什shen麼me才cai是shi顛dian覆fu傳chuan統tong的de創chuang新xin設she計ji,它ta以yi一yi種zhong全quan新xin的de設she計ji思si路lu,為wei我wo們men習xi以yi為wei常chang的de保bao險xian絲si賦fu予yu了le新xin的de內nei涵han,讓rang人ren不bu由you得de讚zan歎tan:“原來保險絲,還可以這麼設計……”
免責聲明:本文為轉載文章,轉載此文目的在於傳遞更多信息,版權歸原作者所有。本文所用視頻、圖片、文字如涉及作品版權問題,請聯係小編進行處理。
特別推薦
- 噪聲中提取真值!瑞盟科技推出MSA2240電流檢測芯片賦能多元高端測量場景
- 10MHz高頻運行!氮矽科技發布集成驅動GaN芯片,助力電源能效再攀新高
- 失真度僅0.002%!力芯微推出超低內阻、超低失真4PST模擬開關
- 一“芯”雙電!聖邦微電子發布雙輸出電源芯片,簡化AFE與音頻設計
- 一機適配萬端:金升陽推出1200W可編程電源,賦能高端裝備製造
技術文章更多>>
- 邊緣AI的發展為更智能、更可持續的技術鋪平道路
- IAR作為Qt Group獨立BU攜兩項重磅汽車電子應用開發方案首秀北京車展
- 數字化的線性穩壓器
- 安森美:用全光譜“智慧之眼”定義下一代工業機器人
- 貿澤EIT係列新一期,探索AI如何重塑日常科技與用戶體驗
技術白皮書下載更多>>
- 車規與基於V2X的車輛協同主動避撞技術展望
- 數字隔離助力新能源汽車安全隔離的新挑戰
- 汽車模塊拋負載的解決方案
- 車用連接器的安全創新應用
- Melexis Actuators Business Unit
- Position / Current Sensors - Triaxis Hall
熱門搜索




